Analog Devices Inc. ADuM4146 Evaluation Boards
Analog Devices Inc. ADuM4146 Evaluation Boards are demonstration and development platforms for the ADuM4146 High Voltage Isolated Bipolar Gate Driver. The ADuM4146 is optimized for driving Silicon Carbide (SiC) Metal-Oxide-Semiconductor Field-Effect Transistors (MOSFETs). The ADuM4146 features iCoupler® technology, which provides isolation between the input signal and the output gate drive. The device includes a Miller clamp to provide robust SiC turn-off with a single-rail supply when the gate voltage drops to less than 2V. Operation with unipolar or bipolar secondary supplies is possible with or without the Miller clamp operation.The ADI EVAL-ADuM4146EBZ Evaluation Board is populated with the ADuM4146BRWZ grade of the device but is compatible with all three grades. The Evaluation Board has footprints for IGBTs (Insulated Gate Bipolar Transistors) and MOSFETs in TO-247, TO-220, and 0.100" spaced lead packages enabling the ADuM4146 to be evaluated with many different power devices. The EVAL-ADuM4146EBZ also includes footprints to facilitate evaluating the desaturation detection, as well as Miller clamp operation.
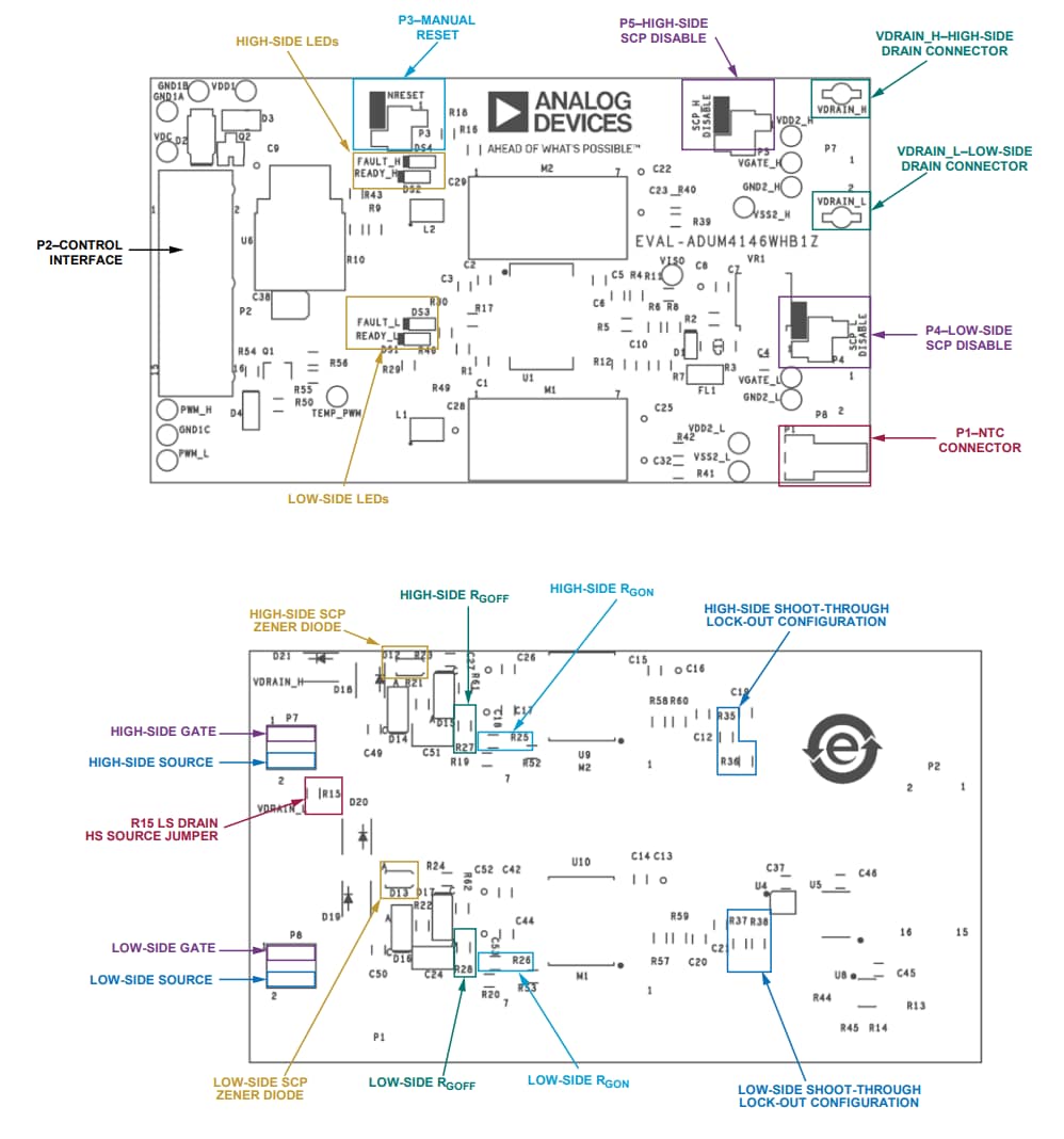
The ADI EVAL-ADuM4146WHB1Z Evaluation Board is a half-bridge gate drive board that permits a simple evaluation of the performance of the ADuM4146 when driving advanced Wolfspeed third-generation C3M™ silicon carbide (SiC) metal-oxide-semiconductor field-effect transistors (MOSFETs) and power modules. The EVALADuM4146WHB1Z is designed to be used with Wolfspeed clamped inductive load (CIL) test boards, half-bridge evaluation boards, and differential transceiver boards.
Features
- EVAL-ADuM4146WHB1Z
- Optimized for use with Wolfspeed SiC MOSFETs and power modules
- Compatible with Wolfspeed CIL test boards and half-bridge evaluation boards
- High-frequency, ultrafast switching operation
- Input and output side UVLO
- Short-circuit protection
- Shoot-through protection interlock
- Internal Miller clamp
- Differential inputs for increased noise immunity
- Fault and ready indicators
- Isolated NTC thermistor measurement
- EVAL-ADuM4146EBZ
- 11A peak short-circuit current
- Desaturation protection circuitry
- Integrated Miller clamp
- CMOS input logic levels
- 12V to 30V output drive
- Supports TO-220 and TO-247 switch footprints
EVAL-ADuM4146EBZ Board Layout
EVAL-ADuM4146EBZ Schematic Diagram
EVAL-ADuM4146WHB1Z Overview
