Analog Devices Inc. EVAL-CN0560-FMCZ Evaluation Board
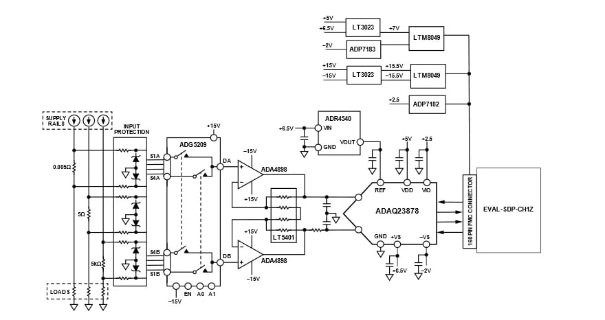
Analog Devices Inc. EVAL-CN0560-FMCZ Evaluation Board provides a high-accuracy measurement of three current ranges using a combination of shunt resistors and onboard amplifiers driving the 18-bit, 15MSPS ADAQ23878 precision µModule® data acquisition solution. The ADI ADAQ23878 µModule Solution reduces the development cycle of precision measurement systems. This solution accomplishes this by transferring the design burden of component selection, optimization, and layout from the designer to the device.The EVAL-CN0560-FMCZ evaluation board interfaces with the high-speed system demonstration platform SDP-H1 (EVAL-SDP-CH1Z) board via a 160-pin connector.
Required Equipment
- CN0560 Circuit evaluation board (EVAL-CN0560-FMCZ)
- SDP-H1 (EVAL-SDP-CH1Z) System demonstration platform board
- Current source
- Standard USB A to USB mini-B
- DC Benchtop power supply
Software
- ACE
- EVAL-CN0560-FMCZ ACE Plug-in
- SDP-H1 Driver
Additional Resources
SIMPLFIED BLOCK DIAGRAM
DYNAMIC PERFORMANCE SETUP
Inilathala: 2022-07-26
| Na-update: 2025-03-25
