Texas Instruments UCC24630 Synchronous Rectifier Controller
Texas Instruments UCC24630 Synchronous Rectifier Controller is a high-performance controller and driver for N-channel MOSFET power devices used for secondary-side synchronous rectification (SR). The combination of a controller and MOSFET emulates a near-ideal diode rectifier. This solution directly reduces power dissipation of the rectifier. It also reduces primary-side losses due to compounding of efficiency gains. Utilizing a volt-second balancing control method, the UCC24630 from Texas Instruments is ideal for flyback power supplies. This is especially true over wide-output voltage ranges since the device is not connected directly to the MOSFET drain. The wide VDD operating range, wide programming range of the VPC voltage and blanking time, allows use in a variety of flyback converter designs.Features
- Secondary-side SR controller optimized for 5V to 24V flyback systems
- Operating frequency Up to 200kHz
- Volt-second balance SR on-time control
- Minimize effect of MOSFET device and layout inductance
- CCM operation compatibility
- Compatible with PSR and SSR control
- Auto low-power detect and 110µA standby mode current
- Wide VDD range from 3.6V to 28V
- Rail-to-rail gate driver with 13V clamp
- Open and short pin fault protection
Applications
- 5V to 24V output flyback and forward converters
- USB-PD adapters and chargers with Type-C connector
- Chargers for smartphones and tablets
- Notebook and ultrabook adapters
- High efficiency auxiliary power in server, desktop, and appliances
- Industrial and medical SMPS
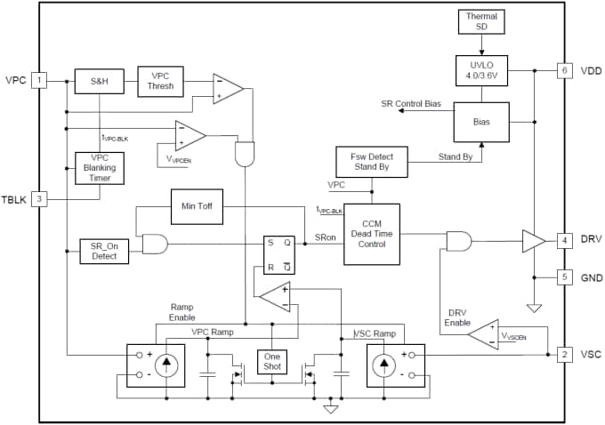
Functional Block Diagram
UCC24630EVM-636 Evaluation Module (EVM)
Texas Instruments UCC24630EVM-636 Evaluation Module (EVM) is designed to help evaluate the UCC24630 Synchronous Rectification Controller. This evaluation module is a high efficiency 65W AC/DC design using the UCC24630 Synchronous Rectification Controller. It is used as a Universal input (85VAC to 265VAC) to 19.5V @ 3.33A output. This exceeds CoC-5 Tier2 and DOE Level VI performance requirements for external power supplies.
Inilathala: 2015-04-23
| Na-update: 2022-03-11
